销售与服务热线:
www.350vip8888.com

【案例分享】气浮性能不足对沉淀池的影响诊断-某医疗器械公司改造项目案例

栏目:行业新闻 发布时间:2025-05-20
分享到:

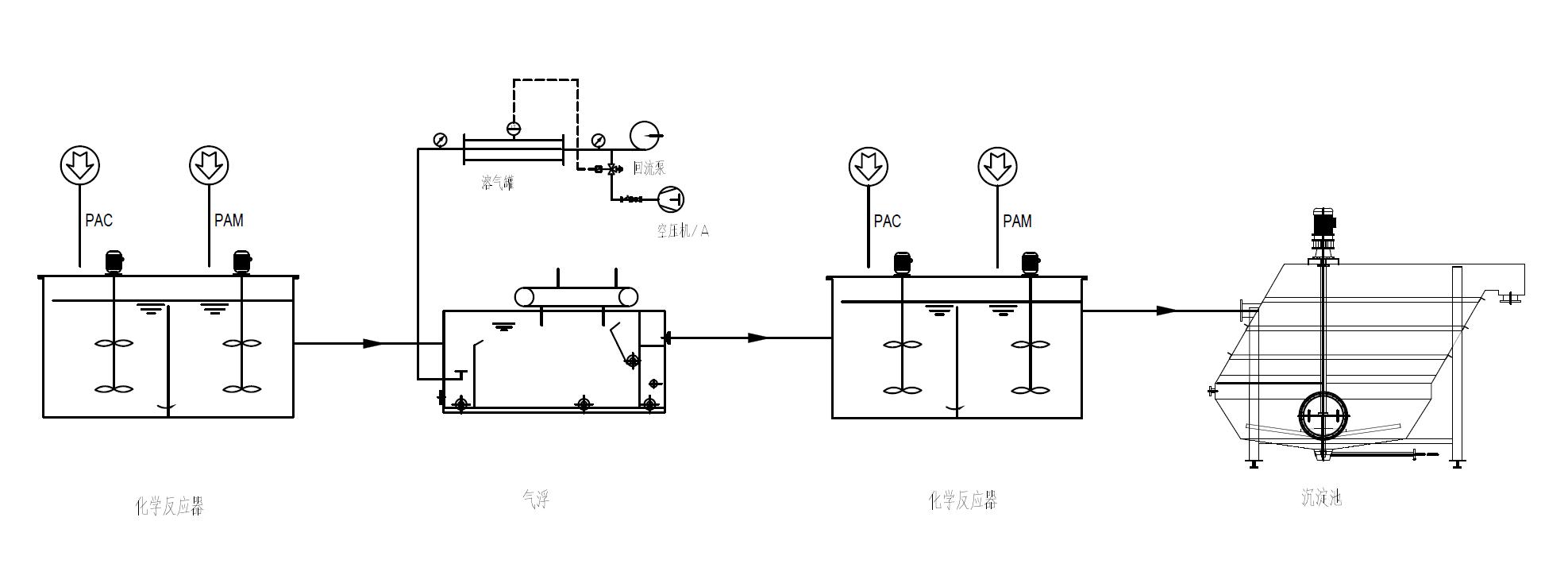
江苏某医疗器械公司,在污水处理系统升级改造项目中,使用了我司兰美拉斜板沉淀池,

调试运行期间接到客户反馈沉淀池液面有絮体漂浮,出水有小絮体。

我司技术人员到现场后了解到,此工艺是气浮后出水进入沉淀池沉淀的流程,

沉淀池的混凝絮凝池表面有少量浮泥,出水夹杂微量颗粒物。

经过勘查分析,发现前一级某厂家的气浮系统气泡大且气泡量少,

导致悬浮物去除率低、出水还含有大量悬浮物。

在絮凝池中用烧杯取水样,自然沉降30分钟后,仍有悬浮物浮于表面。


由于比重小的悬浮物没有分离彻底,

在沉淀池的混凝反应池就开始上浮,在沉淀池中难以沉降。

5.27图片3.jpg


污水处理工艺是各个设备发挥作用、互相配合的过程,

在此工艺中气浮的去除效率差,必定影响沉淀池的处理效率。

所以要解决此项目沉淀池的浮泥问题,就要改进前序的气浮设备,提高运行效率,去除掉尽量多的难以沉降的悬浮物。

那么聊个题外话,在污水处理工艺中,什么工艺中先沉淀再气浮,什么工艺先气浮再沉淀呢?

欢迎大家留言讨论。